北京德尔斐科技发展有限公司
首页
产品
产品知识及应用
关于我们
联系我们
手册下载
首页
产品
产品知识及应用
关于我们
联系我们
手册下载
搜索
百度
>
取样预处理单元及配件
>
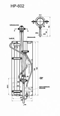
HP-602样品处理
HP-602样品处理
取样预处理单元及配件
admin
2023-08-13 13:21
159000
℃
0
评论
hydraulic-panel-409-602.pdf
转载请注明:
北京德尔斐科技发展有限公司
»
HP-602样品处理
赞 (
0
)
or
分享 (
0
)
Mark系列电导率及酸碱浓度计附件
ALL IN ONE取样分析单元DF-SAMP001
相关推荐
IED100系列在线pH/ORP分析仪:1/2DIN(1...
在线酸碱浓度计Mark-1102
在线溶解氢表Mark-509/最大耐压10bar,0-2...
在线uv法TOC分析仪TOCuv-W,0-2mg/L,0...
便携式&台式两用(超)纯水pH分析仪Mark-903/M...
HP-409样品预处理及超温切断装置
在线及台式微钠测量解决方法
在线溶解氢表Mark-509A/最大耐压20MPa,0-...
游客
发表我的评论
换个身份
取消评论
提交评论
表情
有人回复时邮件通知我
Hi,您需要填写昵称和邮箱!
昵称
昵称 (必填)
邮箱
网址
(0)
个小伙伴在吐槽
让技术真正工作起来
联系我们
ASTM International
VGB
ERRI
PPChem AG(Switzerland)
INTECHECO LLC
VZOR LLC
VZOR_CN